SiC MOSFET的橋臂串擾抑制方法圖解-KIA MOS管
信息來源:本站 日期:2022-01-05
近年來,以碳化硅(Silicon Carbide, SiC)MOSFET 為代表的寬禁帶半導體器件因其具有高開關頻率、高開關速度、高熱導率等優點,已成為高頻、高溫、高功率密度電力電子變換器的理想選擇。然而隨著SiC MOSFET開關速度加快,橋式電路受寄生參數影響加劇,串擾現象更加嚴重。
由于SiC MOSFET 正向閾值電壓與負向安全電壓較小,串擾問題引起的正負向電壓尖峰更容易造成開關管誤導通或柵源極擊穿,進而增加開關損耗,嚴重時損壞開關管。
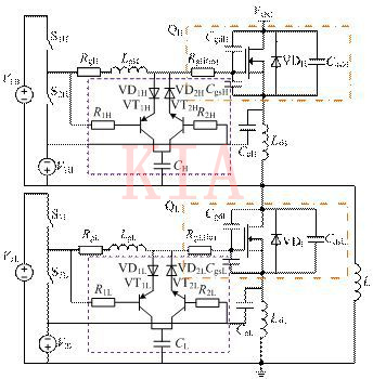
改進抑制橋臂串擾驅動電路的思想是在串擾產生過程中,通過控制三極管開斷,使三極管串聯電容的輔助支路為米勒電流提供旁路通道,降低柵極驅動回路阻抗,抑制串擾,同時減小輔助支路電容對 SiC MOSFET開關特性的影響,其原理圖與相關開關波形如圖1、圖2所示。
圖1 改進抑制串擾驅動電路
圖2 改進驅動電路相關波形
為了驗證改進抑制串擾驅動電路的有效性,本文基于 SiC MOSFET 器件 C2M0080120D,搭建了如圖3所示的雙脈沖測試實驗平臺,并對傳統驅動電路、典型抑制串擾驅動電路、改進抑制串擾驅動電路進行了實驗對比。
圖4給出了改進抑制串擾驅動電路原理,圖4~圖6分別給出了驅動電阻為10Ω,輸入電壓為400V,負載電流為5A時,不同驅動電路的實驗波形。
圖3 雙脈沖測試實驗平臺
圖4 傳統驅動電路實驗波形
圖5 典型驅動電路實驗波形
圖6 改進驅動電路實驗波形
不同驅動電路實驗對比結果如表1所示。
表1 不同驅動電路實驗對比結果
所得主要結論如下:
①傳統無輔助支路的SiC MOSFET驅動電路,橋臂串擾現象明顯。典型抑制串擾驅動和本文所提改進驅動電路都能有效抑制串擾問題。
②無論是典型抑制串擾驅動電路,還是本文提出的改進驅動電路,SiC MOSFET開關損耗都會隨驅動電阻、輸入電壓、負載電流的增大而增加;而SiC MOSFET開關延時受輸入電壓與負載電流影響相對較小,但也會隨驅動電阻的增大而增加。
③相比典型抑制串擾驅動設計,本文所提改進驅動設計有效降低了開關延時與損耗,且隨著驅動電阻、輸入電壓、負載電流增大,降低SiC MOSFET開關損耗的效果更明顯,進一步說明本文所提方法在抑制串擾和提高開關特性方面更具優勢。
聯系方式:鄒先生
聯系電話:0755-83888366-8022
手機:18123972950
QQ:2880195519
聯系地址:深圳市福田區車公廟天安數碼城天吉大廈CD座5C1
請搜微信公眾號:“KIA半導體”或掃一掃下圖“關注”官方微信公眾號
請“關注”官方微信公眾號:提供 MOS管 技術幫助
免責聲明:本網站部分文章或圖片來源其它出處,如有侵權,請聯系刪除。
